- 上海自動化儀表有限公司分廠
- 上海自動化儀表一廠
- 上海自動化儀表三廠
- 上海自動化儀表四廠
- 上海自動化儀表五廠
- 上海自動化儀表六廠
- 上海自動化儀表七廠
- 上海自動化儀表九廠
- 上海自動化儀表十一廠
- 上海大華儀表廠
- 上海遠東儀表廠
- 上海轉速儀表廠
- 上海自一船用儀表廠
聯(lián)系方式
上海自動化儀表集團有限公司
辦公地址:上海市靜安區(qū)汶水路210號
郵政編碼:201615
聯(lián)系電話:021-56697188,021-33878550
移動電話:17802151818,18217128889
圖文傳真:021-33878550
網站地址:m.myysq.cn
郵箱:17802151818@163.com
雙路雙指示交直流電流電壓表
更新日期:1970年01月01日 操作:返回列表
產品名稱:雙路雙指示交直流電流電壓表
產品型號:
所屬分類:上海自一船用儀表廠
概要:
|
|
05 | |
|
|
Q系列電量、非電量測量指示儀表系列 | |
|
|
雙路雙指示交直流電流電壓表 | |
|
|
1.5 | |
|
|
||
產品簡介
特性:
|
用于電網的電流電壓及頻率測量
環(huán)境溫度:-25℃ to +55℃
外殼防護:IP42/52
耐振動:0.7g
儀表偏轉角:90° 240°
儀表標度尺:白色底黑色刻度如需設定值可劃紅線。
儀表安裝:用二個對角支架固定
|
|
產品分類
|
產品型號
|
展開角
|
外型尺寸(A×B×C)
|
開孔尺寸(mm)
|
重量(kg)
|
測量范圍
|
|
Q96D-BC
|
90°
|
96×96×80
|
92+0.5×92+0.5
|
0.7
|
同Q96-BC
|
|
Q96D-RBC
|
96×96×80
|
92+0.5×92+0.5
|
0.7
|
同Q96-RBC
|
|
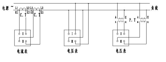
雙路直流電流電壓表接線圖
雙路交流電流電壓表接線圖


產品庫
加微信
打電話